服務熱線:15195518515在線客服:1464856260
傳真號碼:0517-86801009
郵箱號碼:1464856260@qq.com
網 址:http://m.chinaztgs.com
地 址:江蘇省金湖縣理士大道61號
淺析側裝帶遠傳磁翻板液位計應用于原油分離器中現場校準
在石油開采生產現場,對于生產的過程控制及產量的計算都需要用到很多液位測量儀表,側裝帶遠傳磁翻板液位計就是其中重要的一種,使用特別廣泛。本文所述側裝帶遠傳磁翻板液位計在原油分離器上的應用,原油分離器是在油田生產中使用較多的一種壓力容器,用于單井來油進行匯集、分離原油、天然氣和水和計量。如果液位計出現示值、遠傳誤差,就會造成分離器油線串氣或氣線串油,不但影響原油處理系統的正常生產,亦對油井計量精度造成誤差。磁子浮子液位計用于原油分離器可以作為液位的顯示,是保證反應分離器運行是否正常的主要依據之一。
根據**對于儀表儀器檢定規程的描述,2m 以下液位計需通過標準水箱裝置進行檢定,不過因為側裝帶遠傳磁翻板液位計現場安裝存在現狀及本身尺寸的限制,現場所使用的側裝帶遠傳磁翻板液位計無法拆除送檢定單位進行檢定,如何有效地通過介質密度、顯示校準等方法對側裝帶遠傳磁翻板液位計進行檢定,是一個非常重要的課題,對于是否能夠達到在現場安裝條件下液位誤差準確性及其科學性的目的,具有實際意義。
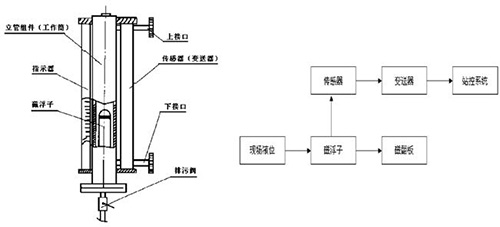
一、側裝帶遠傳磁翻板液位計結構與工作原理
側裝帶遠傳磁翻板液位計主要部件就是工作筒、磁浮子、外部指示器及一個遠傳檢測傳感器。液位計從上部和下部的側面引出管線法蘭與被測介質的器壁連接,通過中間閥門來實現側裝帶遠傳磁翻板液位計的使用和切除。在側裝帶遠傳磁翻板液位計下部通過法蘭連接安裝有一個排污泄壓閥,在維護時進行排污泄壓。測量筒內壁安裝一個可以自由上下活動的磁性浮子,浮子內部密封有永久磁鐵。在測量筒的法蘭面上固定一個緩沖彈簧,用來減輕測量筒對浮子的硬性沖擊。側裝帶遠傳磁翻板液位計與原油分離器構成連通器,利用浮力原理和磁耦合,磁浮子隨被測介質的液面的變化上下移動,浮子內置永磁磁組與顯示器的磁柱之間產生磁性耦合作用,吸引外部顯示器磁柱的翻轉,從而現場顯示器可清晰地指示出液位的高度。當容器內的液面發生時,伴隨磁性浮子隨液面升降的同時,磁浮子液位變送器或防爆磁浮子液位變送器內干簧管經與磁性浮子耦合后隨之動作,輸出與液面相對應的電阻、電流或開關信號。

二、 原油分離器浮球液位計日常維護
浮球液位計日常維護是巡檢人員和自動化維護人員巡回檢查所例行的具體內容,采用“看、摸、試”等方式對儀表進行檢查。
2.1 外觀檢查
外觀檢查內容是檢查人員在不采用工具、不進行拆卸、不干擾儀表正常工作的情況下所進行的檢查。主要針對儀表的連接部位、電路部分和相關附件進行一系列檢查。在檢查中,應做到:儀表防爆密封良好,防爆軟管無破損,電氣連接堅固,顯示器磁柱無損壞;變送器、干簧管套、液位開關及固定部位無銹蝕;分離器與液位計聯接處無漏油、氣現象。
2.2 性能檢查
性能檢查是自動化維護人員在不影響正常生產的情況下,對側裝帶遠傳磁翻板液位計不拆卸的檢查,一般為每周一次。在懷疑側裝帶遠傳磁翻板液位計發生故障時,可采用性能檢查的方法進行排除。性能檢查方法:改入液量較大油井,關閉出油閥,觀察液位由下行程直至上行程。往復幾次,根據浮球的阻力變化判斷浮球遇阻情況。同時觀察變送器輸出信號變化量是否隨浮球變化而變化。根據以上的檢查可判斷側裝帶遠傳磁翻板液位計工作性能的好壞。原油分離器浮球液位計由于測量介質的結垢、結蠟的影響,至少每月對磁浮子室、分離器上下流閥門進行清洗、除垢,對磁浮子磁性進行檢查。
2.3 使用時的注意點
原油分離器磁浮球液位計使用時應注意,當出現浮子難以浮起且浮子移動不靈活的情況。這基本上是因為磁性浮子上沾有鐵屑或其他污物造成的。可先排空介質,再取出浮子,消除磁性浮子上沾有的鐵屑或其他污物即可。檢查液位計時,不要用強磁鐵在連通管外上下拉動浮子進行檢查,否則會導致磁性浮子磁化而改變*性,甚至會使浮子磁性減弱,以致難以正常工作。
三、在線校準方法
原油分離器側裝帶遠傳磁翻板液位計校準與每年分離器校驗時同時進行,在發現側裝帶遠傳磁翻板液位計存在誤差時及時進行校準;新裝側裝帶遠傳磁翻板液位計、拆卸及維修后的浮球液位計均進行校準。校準內容一般包括確定介質密度、顯示校準與信號輸出校準。
3.1 確定介質密度
介質密度可以用標準密度計測量,也可以根據用戶提供的具體資料查取,介質密度需記錄備案,確保介質密度能夠符合液位計磁浮子對密度的要求。雖然理論上介質密度對液位計的示值有影響,但是實際使用中液位計的零位和滿度值都可以通過電位器直接調整過來。
3.2 顯示校準
磁翻板顯示的是液位浮球的精確測量位置,它的準確程度是用于分離器液位控制的重要保證。現場人員往往通過現場觀察磁翻板的顯示來判斷液位的變化。
校準方法:向分離器在不帶壓力的狀態注水,用連通法測量液位計測量點。將液位計按照行程的高度均分成0、25%、50%、75%、100%等五個測量點,其磁翻板顯示應逐步與相對應。磁翻板調整通過安裝位置進行調整其相對應的高度。
3.3 信號輸出校準
通過對信號輸出的校準,確保現場采集的信號能夠準確地傳送到控制終端及電動調節儀表中,可對整個分離器的液位回路、產量進行精確控制和計量。校準方法:將電流表串接入液位計測量回路中。將液位保持在磁翻板零位的基準刻線,電流表指示在4mA,如輸出電流小于4mA,調節0 位螺絲,反之亦然。然后將液位控制在滿量程上,電流表指示在20mA如有誤差調節滿度螺絲至20mA。然后將行程高度均分成0、25%、50%、75%、100%等五個測量點,其輸出信號應為4、8、12、16、20mA,信號誤差不超過0.4mA。遠程終端及電動調節儀表顯示為0、25%、50%、75%、100%。
四、本文結語
在油田生產中,有較多的種類儀器、儀表無法在計量檢定單位進行檢驗,原油分離器側裝帶遠傳磁翻板液位計現場校準所用的儀器簡單實用,可操作性強,可以保證原油分離器液位測量的準確性,確保了原油生產的安全運行和計量的準確性。



|